

结构特点、混合原理
反应器是化学反应工艺中的核心设备,它按结构大致可分管式、釜式、塔式、固定床等,广泛适用于气、液、固相的化学混合反应。我公司研制开发的JHF系列强化传热反应器内部结构与静态混合器相仿,能使进入强化传热混合反应器的不同液体互相很好地混合,但与常规的静态混合器内部单元不同,其内部构件不是用板材而是用较细的管材制作,细管内部可以通加热介质也可以通冷却介质,所以内部单元不仅能起到了充分混合,而且能提供很大的传热比表面积。
产品特性和用途
1、JHF-I型强化传热混合反应器
专门用于高粘度介质的强化传热过程。JHF-Ⅰ型强化传热混合反应器不需要与其它配件相组合,直接与管道联接,对于3千厘泊~45万厘泊的高粘度介质,它的传热分系数可达100~400W/m2℃,与普通的列管式换热强相比提高到4~5倍。主要用于:
(1) 食品工业中油脂的加热和冷却
(2) 合纤和塑料工业中熔融树脂的加热,冷却以及聚合物溶液的加热和冷却
(3) 日化工业中粘结剂的加热、冷却以及化妆品的加热和冷却
(4) 石油工业中熔融沥青、重油、原油、渣油的加热和冷却
(5) 炸药工业中乳化炸药的冷却
(6) 用作聚苯乙烯的聚合反应
(7) 用于苯乙烯丙烯腈共聚物的生产装置
(8) 用于丙烯睛丁二烯苯乙烯共聚物的生产装置
(9) 用作聚酰胺6的聚合反应器
2、JHF-II型强化传热混合反应器
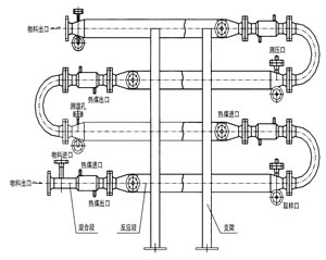
对于强放热的液/液反应过程可以采用JHF-Ⅱ型强化传热混合反应器。JHF-Ⅱ型强化传热混合反应器水平安装,并带有SV型静态混合器作为配件,以确保互不相溶的液/液相混合均匀,需要停留时间较长的液/液反应过程,静态混合器的长度也较长,此时各台静态混合器之间可用180°的弯头来互相连接,组成单元反应器。主要用于:
(1) 聚酯熔体的冷却
(2) 丙烯腈氨化反应
(3) 氯乙酸和氨气的反应
3、JHF-III型强化传热混合反应器
对于强放热的气/液反应过程可以采用JHF-Ⅲ型强化传热混合反应器。JHF-Ⅲ型强化传热混合反应器垂直安装,一般情况下,反应器内气液两相并流向上运动,反应器底部配有专门设计的气体分布器。特殊情况下,反应器内气液两相也可以并流向下运动,反应器顶部配有专门设计的液体分布器。主要用于:
(1)聚酯熔体的冷却
(2)丙烯腈氨化反应
(3)氯乙酸和氨气的反应
4、JHF-IV型强化传热混合反应器
JHF-Ⅳ型强化传热混合反应器能使进入它的不同流体互相很好地混合,又能强化高粘度介质的传热过程,所以特别适合用作聚合反应器。JHF-Ⅳ型内部同一截面处温度分布均匀,这不仅有利于提高聚合物的产品质量,而且有利于提高聚合反应的转化率。从单体到完全聚合,反应物料粘度有一个从小到大的变化过程,聚合度越高粘度就越大。可以与SV型静态混合器配合使用,也可以与搅拌式聚合釜配合使用。
5、应用成功实例:
1、苯甲酸钠、硫酸反应器;
2、醋酸与双氧水反应;
3、三乙胺与双氧水反应;
4、生物柴油反应;
5、戊烯、双氧水及甲酸的反应;
6、磷酸氢二铵与乙醛的反应;
7、重氮反应
8、丙烯腈氨化反应
9、羟基反应等

